Проектирование инженерных систем для дома и участка
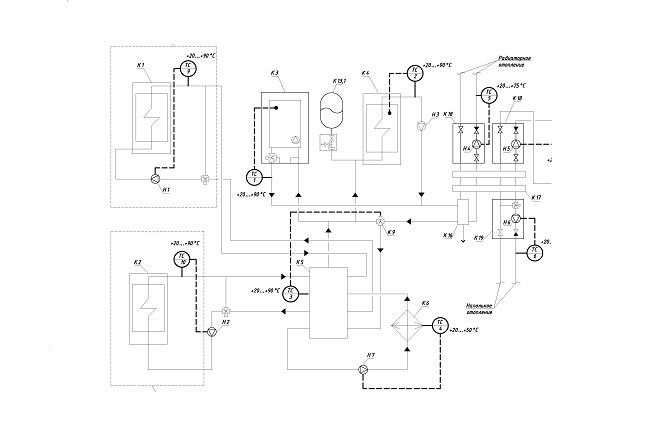
Проект котельной частного дома – это гораздо больше, чем просто чертеж с указанием расположения оборудования. Это комплексный документ, определяющий безопасность, эффективность и долговечность системы отопления вашего жилища. От грамотного проектирования зависит не только комфортная температура в помещениях, но и экономия энергоресурсов, а также защита от аварийных ситуаций. Разработка проекта включает в себя ряд этапов, каждый из которых требует внимательного подхода и учета индивидуальных особенностей дома и предпочтений владельца. На рынке представлен широкий ассортимент котлов, насосов, расширительных баков, радиаторов и другого оборудования. Важно выбирать устройства, оптимально подходящие по мощности, производительности и надежности. Компоновка оборудования должна быть функциональной и эргономичной, обеспечивать удобный доступ для обслуживания и ремонта.
Обеспечение эффективной и экономичной системы отопления – задача, требующая тщательного анализа. Первым шагом является теплотехнический расчет, определяющий теплопотери дома. Далее разрабатывается схема разводки отопительных приборов (радиаторы, конвекторы, теплые полы), выбирается тип труб и арматуры. Проект должен содержать подробную спецификацию материалов, расчеты гидравлического сопротивления системы и рекомендации по монтажу и эксплуатации. Необходимо предусмотреть возможность регулирования температуры в различных помещениях для создания комфортных условий и экономии энергии. При выборе отопительного оборудования следует учитывать его энергоэффективность, надежность и долговечность, а также возможность интеграции с системой автоматизации.
Система "теплый пол" – это современное решение для повышения комфорта в доме. Она обеспечивает равномерное распределение тепла по всей площади помещения. Проектирование теплого пола начинается с определения зон обогрева, выбора типа системы (водяной или электрический), подбора материалов труб (для водяного пола) или нагревательных кабелей (для электрического пола). Проект должен включать схему укладки с указанием всех размеров и параметров, а также спецификацию необходимых материалов. Для водяного теплого пола необходимо предусмотреть узел смешивания, обеспечивающий оптимальную температуру теплоносителя. Для электрического теплого пола – терморегуляторы с датчиками температуры пола, позволяющие поддерживать комфортный температурный режим. При проектировании необходимо учитывать совместимость системы теплого пола с другими источниками тепла и возможностью управления с помощью системы автоматизации дома.
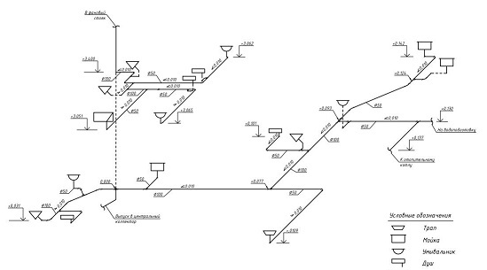
Обеспечение качественной и бесперебойной подачи воды – важная задача при проектировании частного дома. Проект водоснабжения начинается с определения источника воды (централизованная сеть, скважина, колодец). В зависимости от источника выбирается необходимое оборудование: насос, фильтры, водонагреватель, гидроаккумулятор. Далее разрабатывается схема разводки труб, учитывающая расположение сантехнических приборов и оборудования. Важно правильно рассчитать диаметр труб, выбрать материалы, устойчивые к коррозии и давлению. Проект должен предусматривать систему очистки воды, обеспечивающую ее соответствие санитарным нормам. Необходимо предусмотреть систему защиты от замерзания труб, особенно в неотапливаемых помещениях. Также важно учитывать возможность установки счетчика воды для контроля потребления.
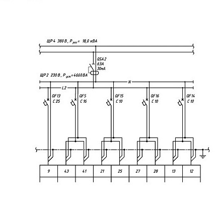
Надежное и безопасное электроснабжение – это основа комфортной жизни в современном доме. Проект электроснабжения начинается с определения общей потребляемой мощности, исходя из количества и мощности всех электроприборов. Затем разрабатывается схема электропроводки, учитывающая расположение розеток, выключателей, осветительных приборов и электрооборудования. Важно правильно рассчитать сечение проводов, выбрать автоматические выключатели защиты и устройства защитного отключения (УЗО) для предотвращения перегрузок и коротких замыканий. Рекомендуется разделить электропроводку на несколько линий, чтобы упростить обслуживание и повысить надежность системы. Также важно учитывать возможность будущего расширения электросети при проектировании.
Система автоматизации "умный дом" – это современное решение, позволяющее управлять всеми инженерными системами дома с помощью единого пульта управления или смартфона. Проект автоматики начинается с определения функциональных требований, таких как управление освещением, отоплением, вентиляцией, кондиционированием, безопасностью и другими системами. Затем выбирается тип системы автоматизации (проводная, беспроводная или комбинированная) и необходимое оборудование: контроллеры, датчики, исполнительные устройства. Проект должен включать схему подключения всех устройств, алгоритмы управления и интерфейсы пользователя. Система автоматизации позволяет значительно повысить комфорт и экономию энергии, а также повысить безопасность дома. Она позволяет программировать различные сценарии управления, например, автоматическое включение освещения при наступлении темноты или автоматическое регулирование температуры в зависимости от времени суток.
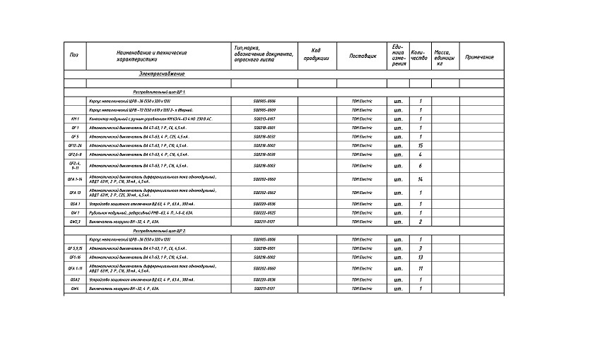
Спецификация проекта – это документ, содержащий перечень всех используемых материалов, оборудования и комплектующих, с указанием их количества, технических характеристик и производителей. Спецификация является неотъемлемой частью проекта и используется для закупки материалов и оборудования. Она позволяет избежать ошибок при комплектации объекта и обеспечивает соответствие проекта требованиям заказчика и нормативным документам. В спецификации необходимо указывать все необходимые параметры оборудования, такие как мощность, производительность, потребление энергии и габаритные размеры. Также важно указывать сертифицированные аналоги оборудования, которые могут быть использованы в случае отсутствия основного оборудования на рынке. Тщательно составленная спецификация значительно упрощает процесс строительства и монтажа инженерных систем дома.






